米兰电竞

行业知识

ABB低压变频器常见故障处理知识汇总

2022-04-04 13:00:56 米兰电竞-最专业的电子竞技门户

ABB低压变频器常见故障处理知识汇总


一、低压变频器出现故障的原因


1.硬件故障:


(1)变频器内部故障[故障代码为101~109(传动内部故障)以及201~209(系统故障)]


(2)电机、电缆、断路器等故障


2.控制回路接线问题


3.变频器参数设置问题


二、常见故障一  变频器控制面板显示内容为代码或者英文


处理方法:


1.显示内容为英文:将参数9901(语言)改为中文


2.面板显示内容为代码:将基本型控制面板换为助手型控制面板

图片关键词

图片关键词

第一张图为基本型控制面板,第二张图为助手型控制面板


3.如何在线更换控制面板


将参数3002(控制盘丢失故障)设定为2(恒速7)或者3(最后转速),即可在线更换控制面板


三、常见故障二  远程无法启动电机


1.查看变频器是否有输出电压,输出电压是否正常,给定频率是否正常,是否在远程模式以及操作箱上的转换开关是否在远程


2.查看控制回路接线以及参数9902是否为1(ABB标准宏),查看起动信号是否传到


3.查看参数1001(外部1命令)为2(DI1控制起停,得电起,失电停),查看参数1102(外部1/2选择)为0(外部1)

图片关键词

四、常见故障三    远程无法给定频率


1.检查给定频率4~20mA信号是否到位(断线、通道错误、PLC上位机和下位机变量设定不一致)


2.检查两根信号线的正负极是否接反


3.检查参数1102(选择外部1/2)为0(外部1),参数1103(外部1给定源选择)根据实际给定频率信号线接线端决定,选择1(来自AI1)或者2(来自AI2)


4.检查AI1/AI2的电压/电流信号选择键是否跟实际对应


5.检查参数1107(AI2最小值)为0,1108(AI2最大值)为额定频率,2007(最小频率)为10%的额定频率、2008(最大频率)为额定频率


五、常见故障四  频率给定或者反馈值不准


1.检查参数1304(AI2低限)为20%,1305(AI2高限)为100%


2.检查参数1502(AO1低限)为20%、1503(AO1高限)为100%、1504(AO1最小值)、1505(AO1最大值)


六、常见故障五   变频器无法起动


1.查看变频器是否报故障


2.检查参数1601(运行允许)为0(未选择),为1时即选定DI1端子为运行允许控制端子,DI1得电才允许起动变频器,2对应DI2,以此类推


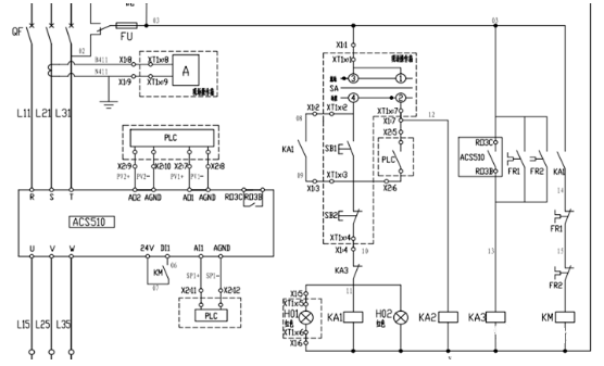
七、常见故障六  起动电机后,外部故障继电器误动作


1、检查是否有干扰电压(仅对故障继电器为直流24V继电器而言)2、检查参数1401(继电器1选择)为1(准备),1402(继电器2选择)为2(运行),1403(继电器3选择)为3(故障反,设备正常时吸合,故障时分断)或者4(故障,设备故障时吸合)

图片关键词

首先检查KA3串入启动回路里的点是否为图纸设计的常闭点,以及启动外部故障继电器KA3的点是否为图纸设计的常开点。


变频器故障时,内部故障继电器RC3线圈应该吸合,内部故障继电器RC3输出的常开点变常闭点,导致外部故障继电器KA3得电,其在起动回路里串的常闭点变为常开,KA1失电进而导致KM失电,变频器停止,故上图的参数1403应设定为4(故障)


八、常见故障七    过流故障


1.电机过载:检查变频器功率是否和电机相匹配,检查电机本体温度以及故障时工况等


2.结合工艺,检查2202(加速时间1)以及2205(加速时间2)是否合适,一般为10S


3.检查电机本体绝缘,电缆绝缘


九、常见故障八  直流欠压故障


变频器的直流欠压故障也就是平时我们所说的缺相故障,动力电源欠压或者缺相、断路器或者熔断器故障等都会导致变频器报该故障。平时给变频器断电时,变频器也会报该故障。外部故障继电器的动作也会导致变频器显示直流欠压故障。


十、常见故障九    电机堵转故障


1.电机功率不足


2.电机轴承卡死或者电机拖动的设备堵塞


3.检查参数3011(堵转频率)是否设定合适,一般设定为20HZ。

图片关键词


米兰电竞
产品
新闻
联系